
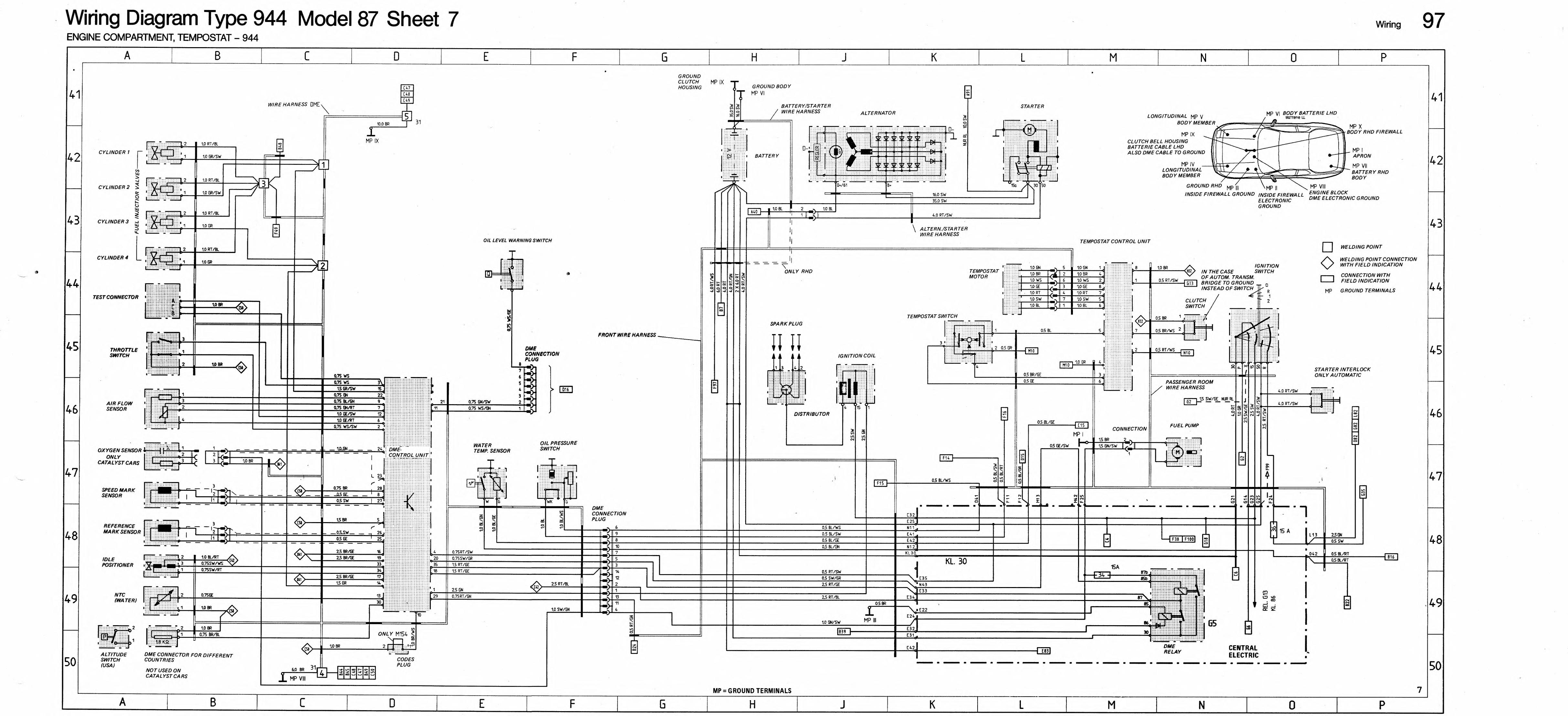
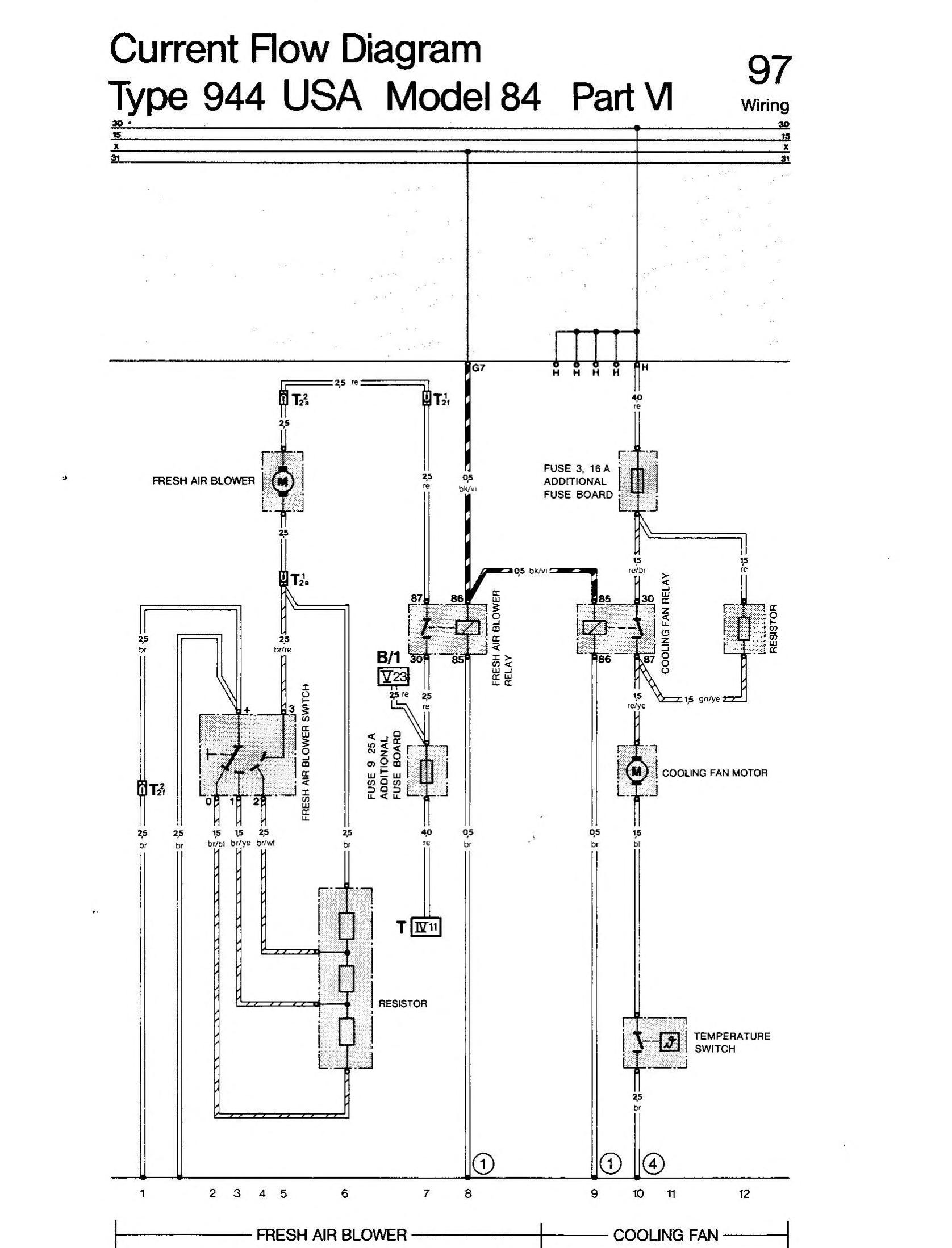
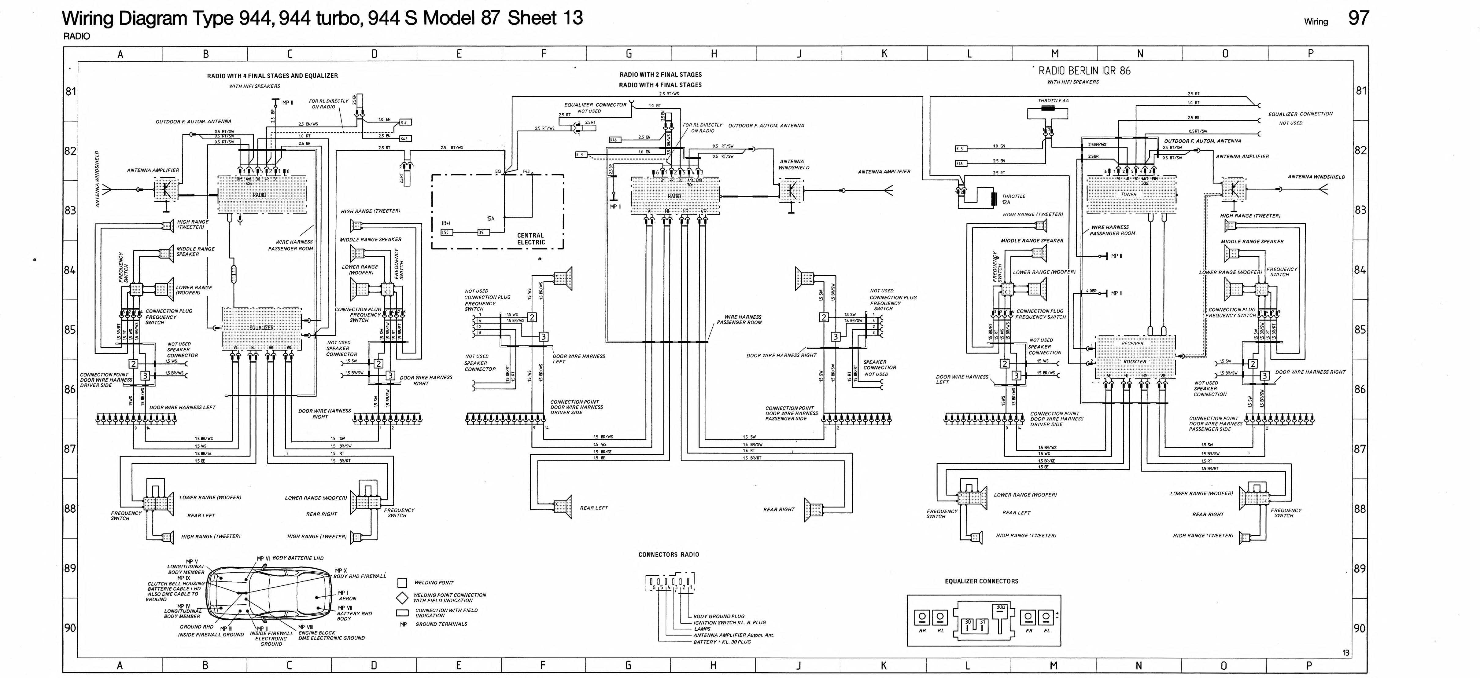
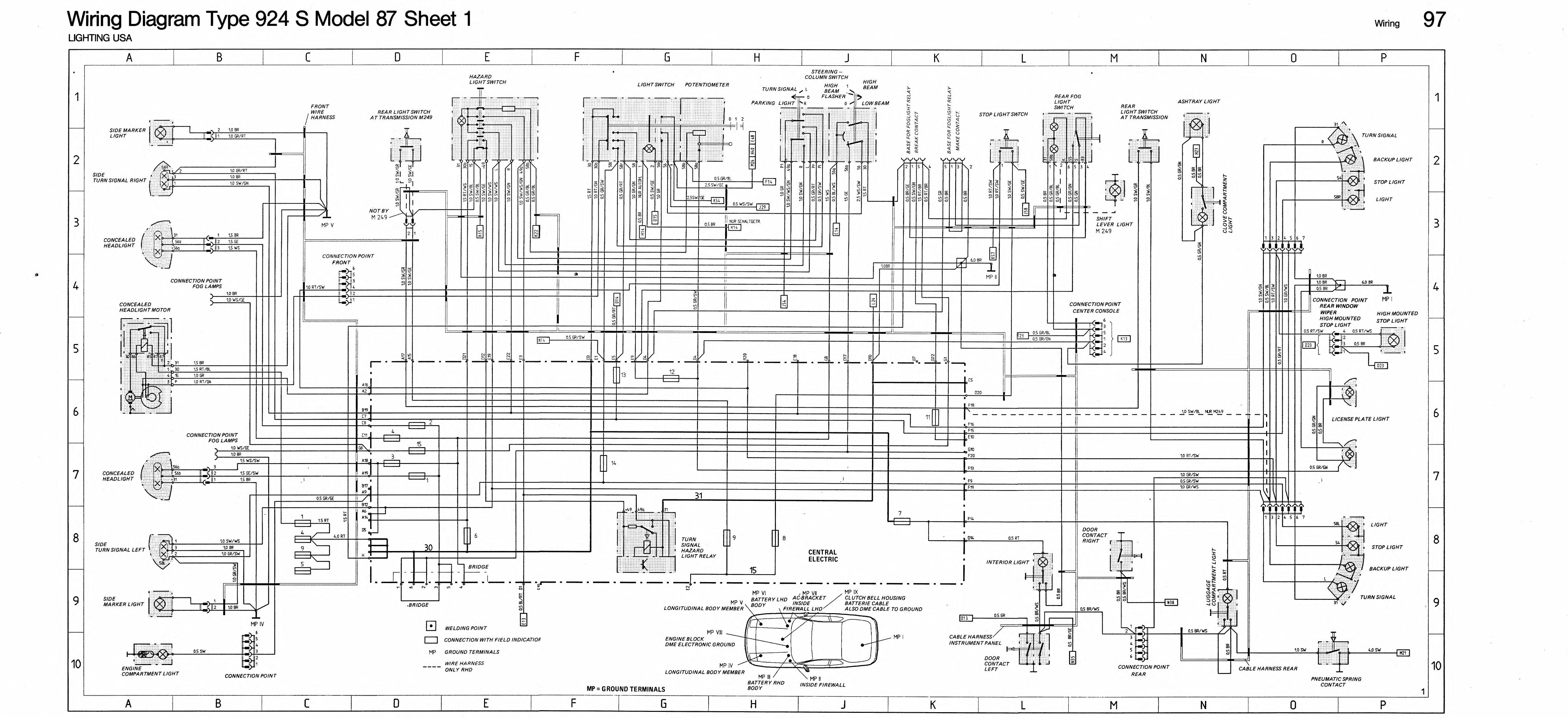
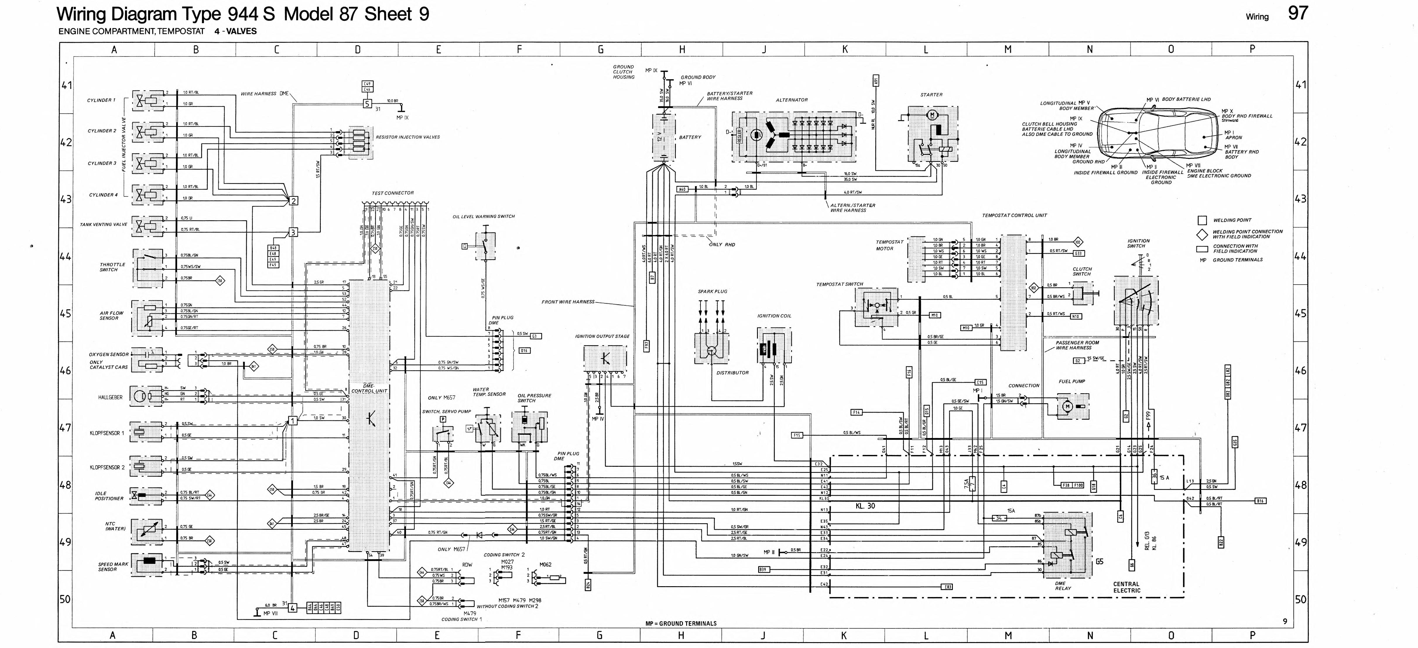
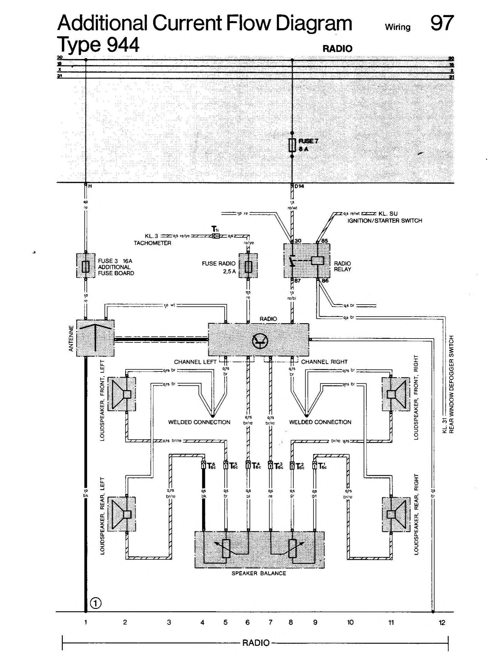
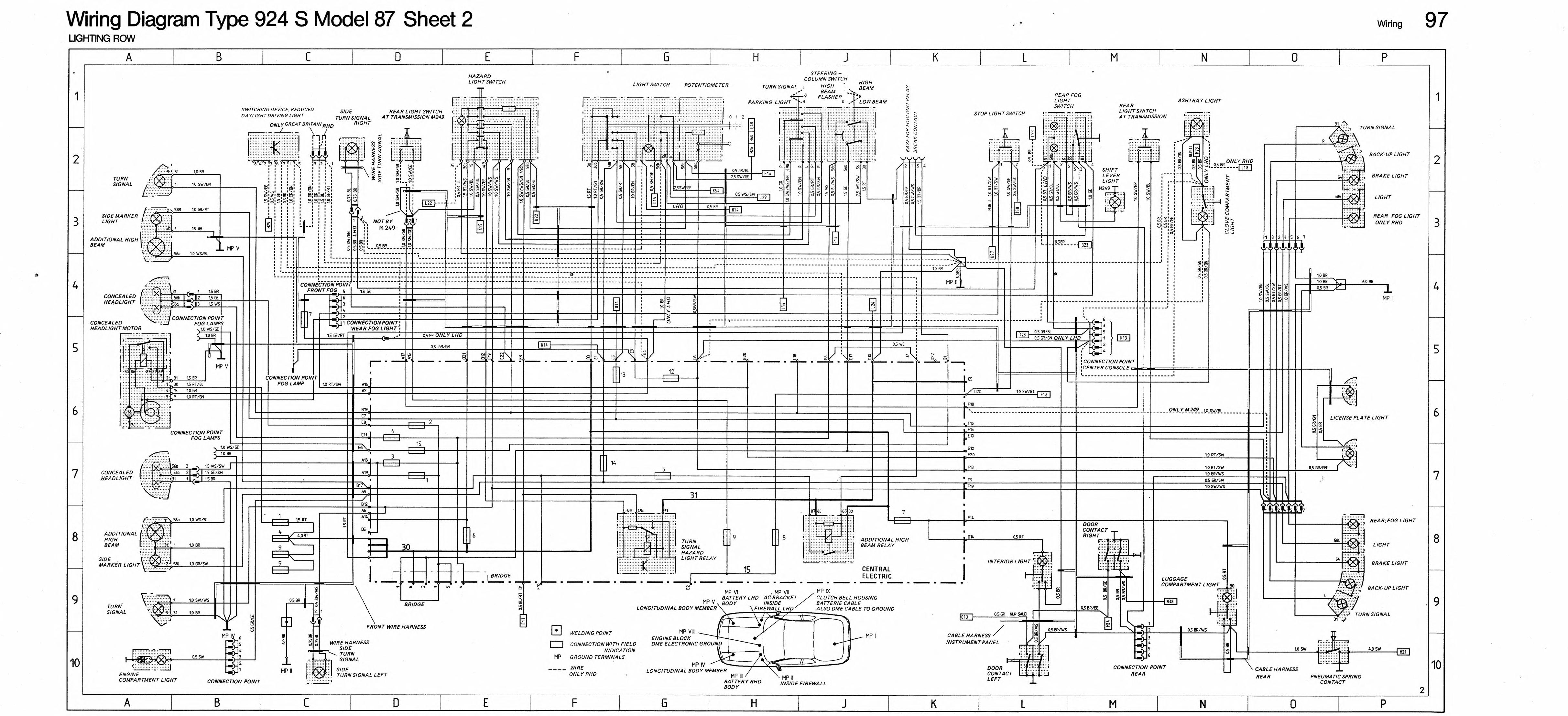
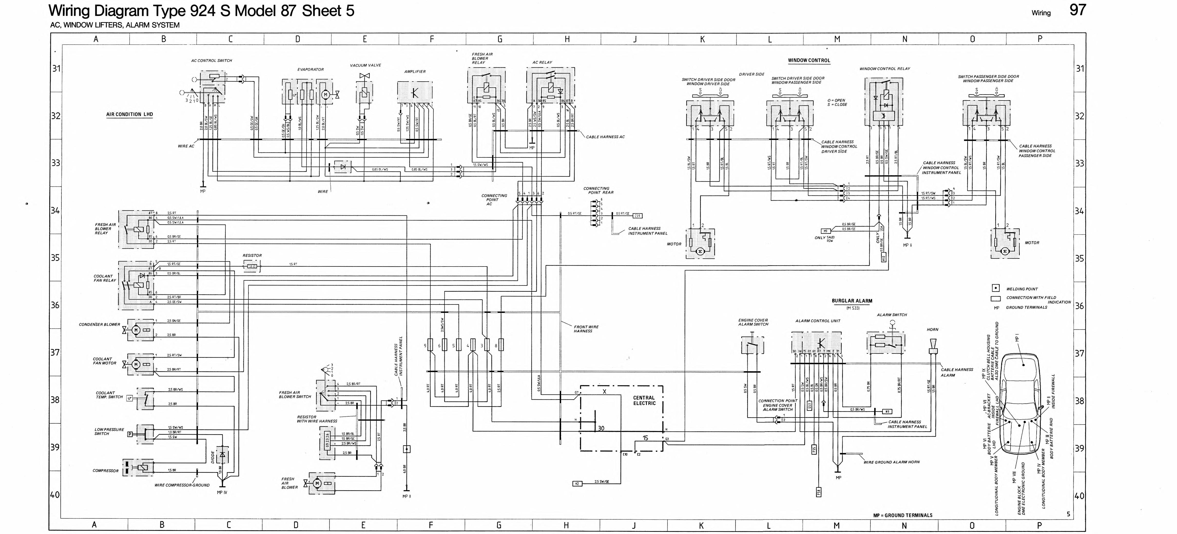
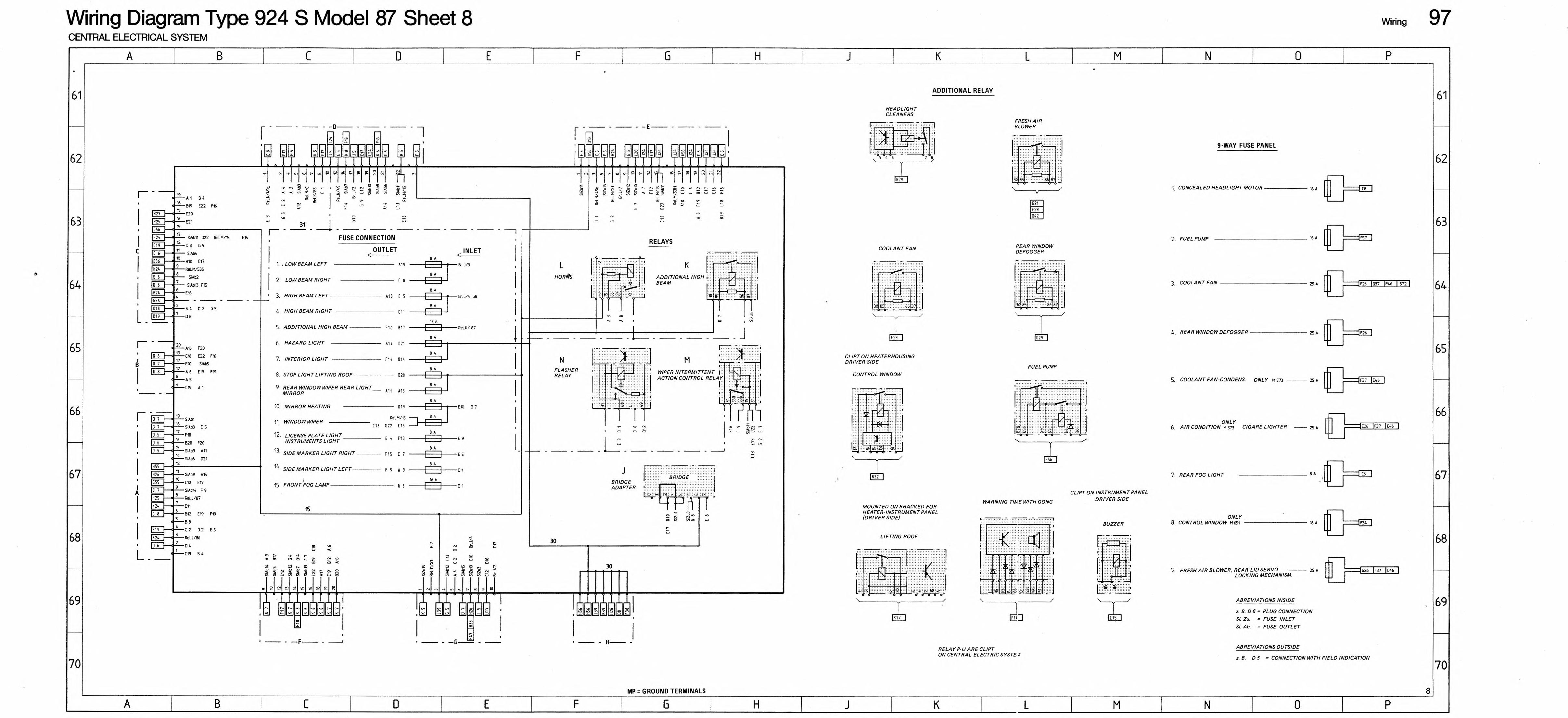
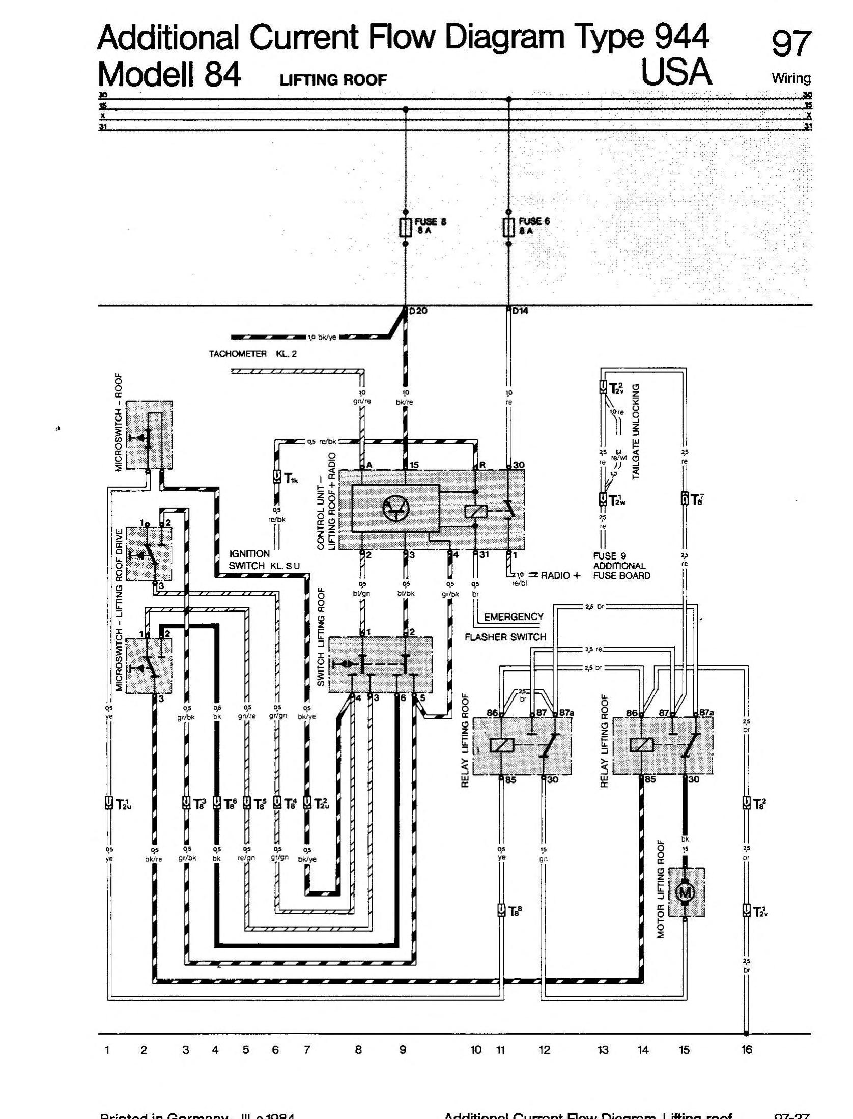
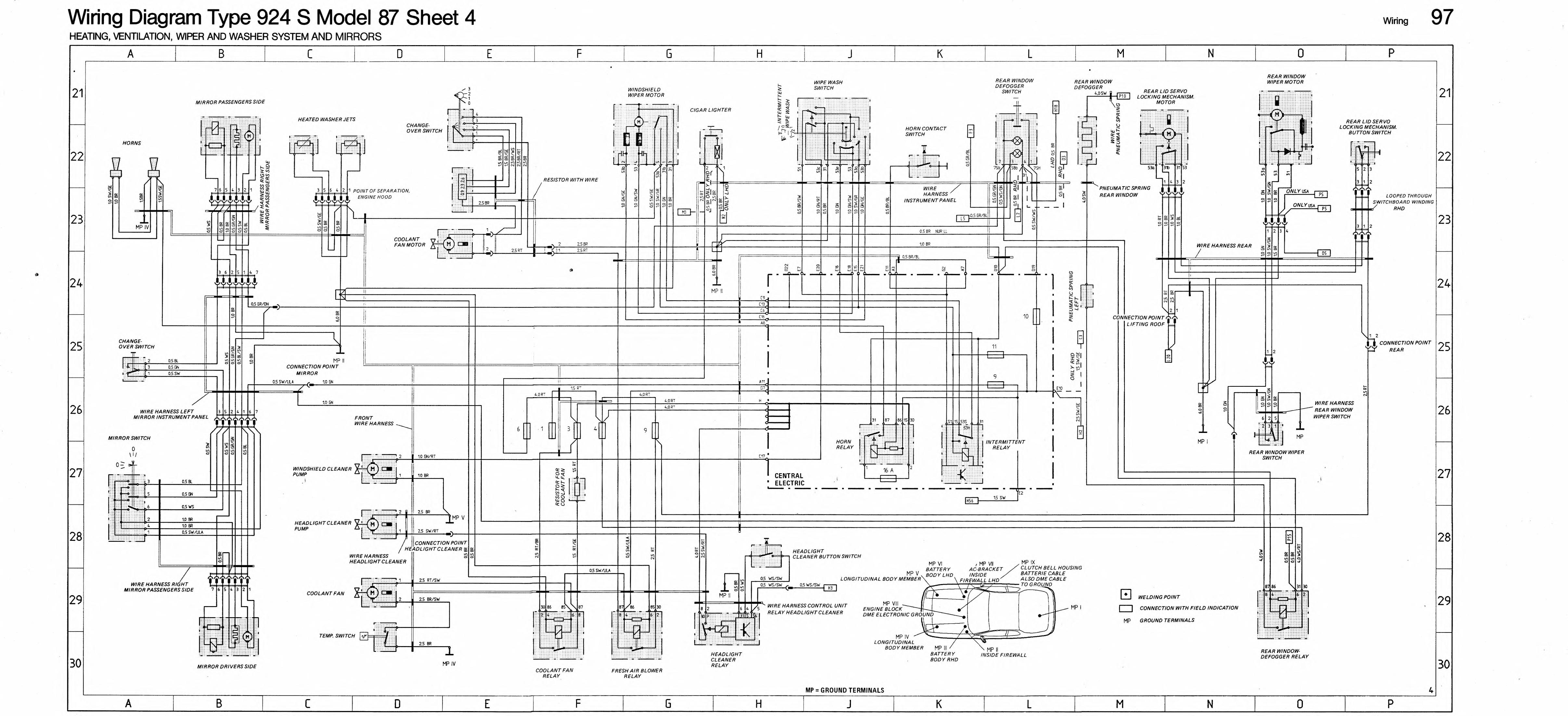
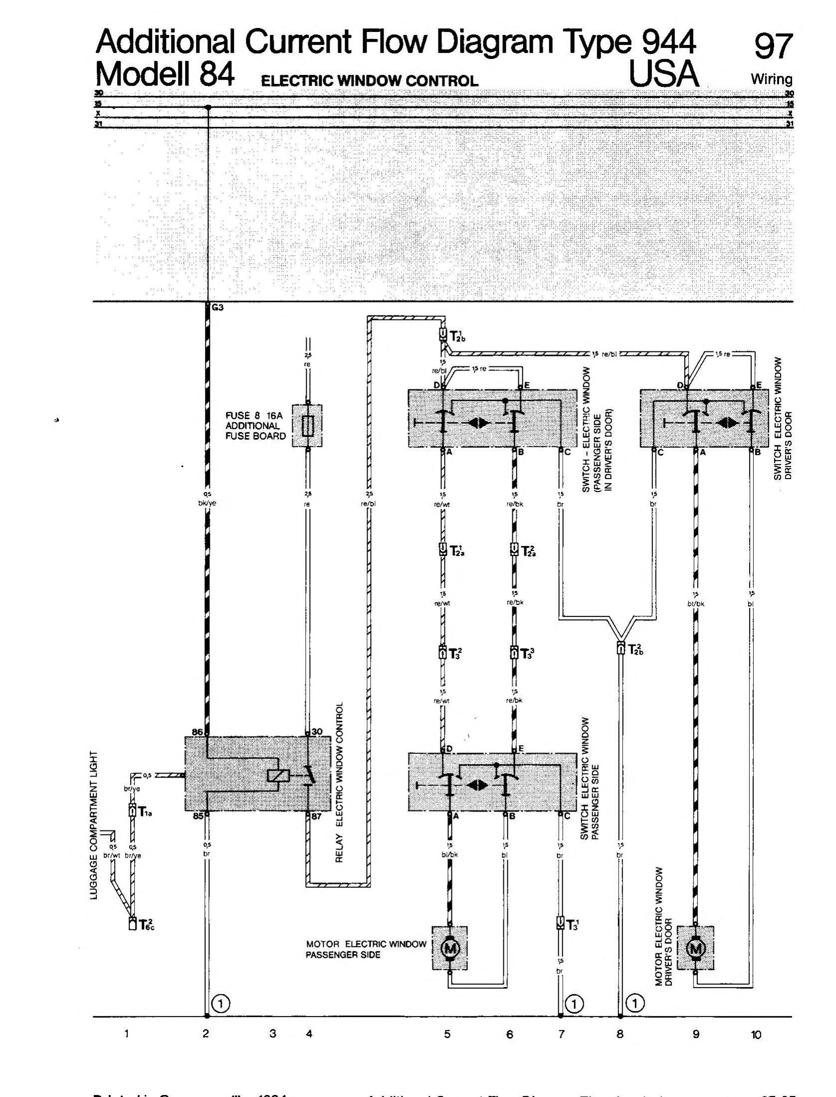
944 Wiring. It only seems like this.
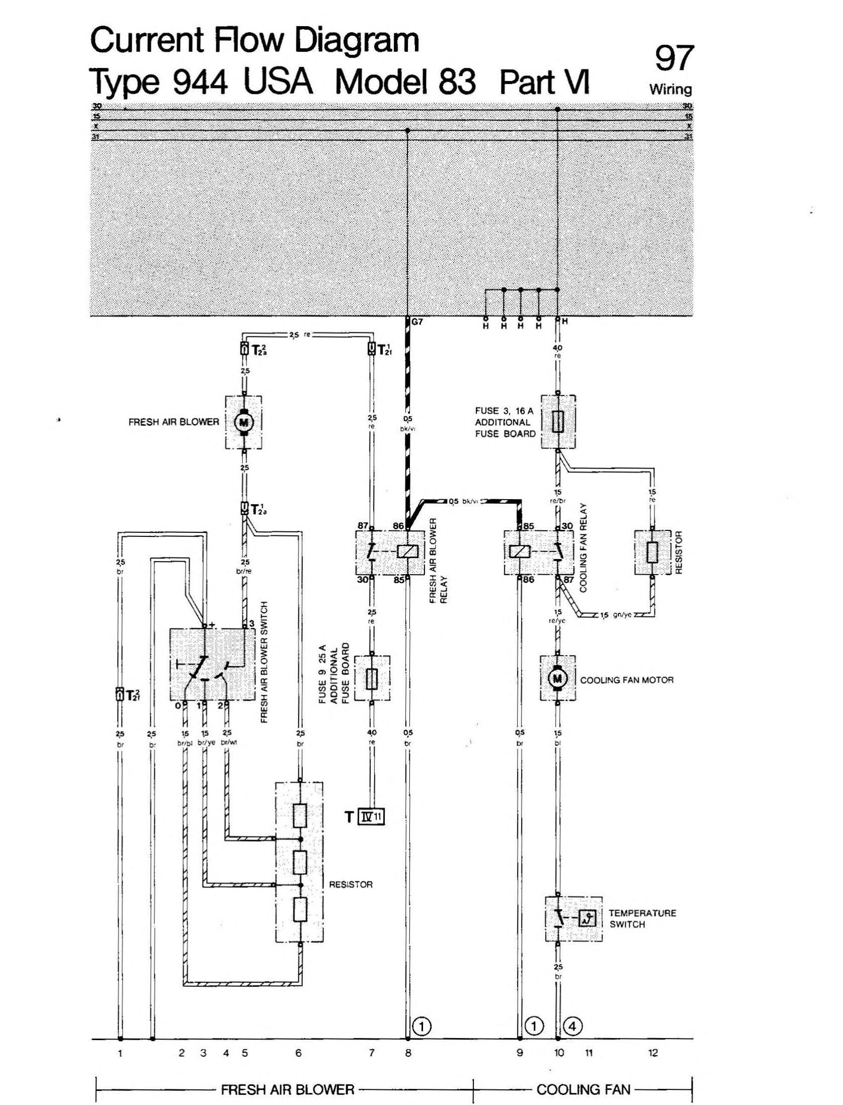
The electrical diagrams in the Porsche 944 workshop manuals have all the wiring info for the various model year 944s. One wiring diagram is typically spread out over 3 pages which makes it difficult to follow. Sam Currie has put together the diagrams such that one page of wiring diagrams in the workshop manual can be viewed in a single image. Much easier to read. Thank you very much Sam!
The diagrams presented here are individual pages from the 1983-1987 Electrical section of the 944 Workshop manual.
Whew!
Last Update Jan 2026